Elassam

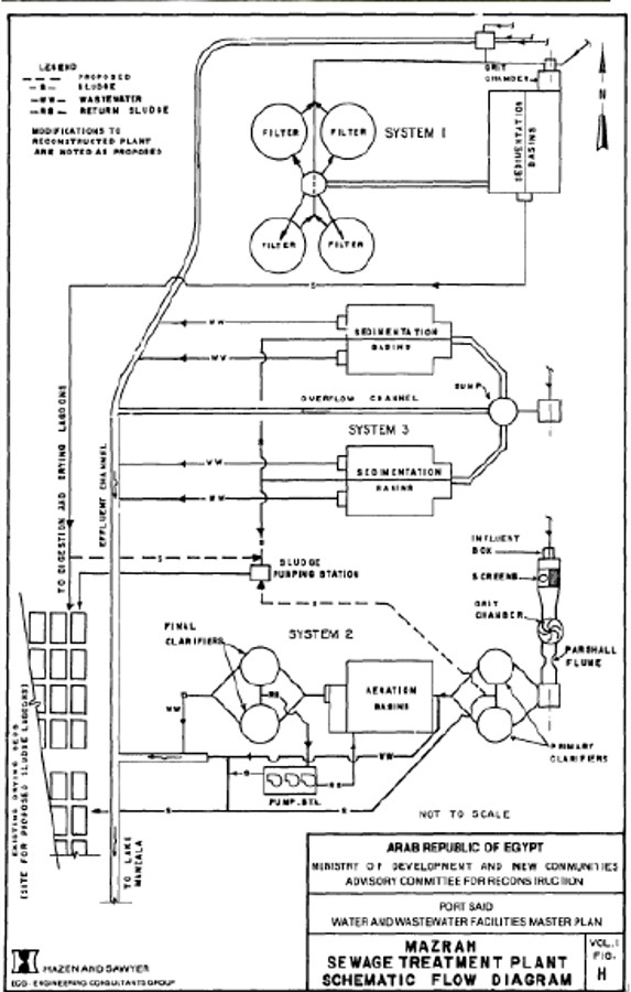
Port Said El Mazrah

  • Contract No.: 3415-13-4.19
  • Owner: Egypt's National
  • Organization for Potable Water and Sanitary Drainage (NOPWSD)
  • Contract Value: 6,908,277 LE
  • Main Contractor: Morrison Knudsen Corporation
  • Year: December 2010 – April 2013
  • Scope of Work : Furnish all labor, materials, equipment, Supervision and transportation necessary to Perform all work required for construction of the Mazrah Emergency Bypass for Canal Cities phase

  • Gallery